Реле пуску двигуна CRM-2T UNI 12-240V AC/DC ("star/delta" ) ETI 2470013

  • Реле пуску двигуна CRM-2T UNI 12-240V AC/DC ("star/delta" ) ETI 2470013
    • 9723
      1 832.80грн
    • Офіційний дистриб'ютор. Оптові продажі. Обмін/повернення.
      Співробітництво: Електрики, Дизайнери, Будівельні компанії...!

      Консультації. Підбір аналогів. Прорахунок специфікації.
      Важко вибрати електрику? Напишіть нам – допоможемо!

      Знижки! При замовленні від 1000 грн.
      Замовте на суму понад 1000 грн. і менеджер надасть знижку!

      Оплата. Зручним для Вас способом!
      При отриманні, переказ на картку, безготівка для фіз. та юр. осіб!

      Гарантія. 12 місяців від виробника.
      Надаємо гарантію від виробника на термін 12 місяців!

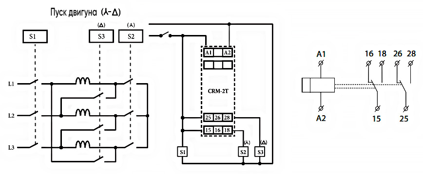
Реле пуску двигуна CRM-2T UNI призначене для перемикання обмоток двигуна (зірка/трикутник) у момент пуску.

Технічні характеристики:

  • Клеми живлення: A1-A2
  • Номінальна напруга: (UNI) AC/DC 12-240V
  • Комутована потужність: 4000 VA/AC1, 384W/DC
  • Час t1 (зірка): 0,1 з -100 днів.
  • Час t2 (затримка на перемикання): 0,1 - 1 с.
  • Кількість контактів: 2P - перекидний контакт
  • Номінальний струм 16A/AC1

Опис функції

Як налаштувати реле CRM-2T UNI

Підключення

Як підключити реле CRM-2T UNI

  • Пропозиція: Industry, Professional, Standart
  • Призначення: Для двигуна
  • Тип: Реле захисту двигуна
  • Струм котушки управління: AC (змінний струм), DC (постійний струм)
  • Положення контактів: 2 ПК
  • Обладнання: Реле, Реле часу, Реле запуску двигуна, Реле захисту двигуна
  • Номінальний струм комутації: 16 А
  • Функціональність: Затримка увімкнення, Затримка вимкнення, Контроль наявності фаз, Контроль напруги, Циклогенератор
  • Резервне живлення: Ні
  • Основні функції реле: Затримка спрацьовування
  • Місце встановлення: DIN-рейка
  • Дод. контакти: Ні
  • Напруга котушки керування (AC): 12V (AC), 24V (AC), 48V (AC), 220V (AC), 230V (AC), 14V (AC), 28V (AC), 36V (AC), 60V (AC), 100V (AC), 110V (AC), 115V (AC), 120V (AC), 125V (AC), 130V (AC), 240V (AC)
  • Напруга котушки керування (DC): 12V (DC), 20V (DC), 24V (DC), 36V (DC), 42V (DC), 48V (DC), 60V (DC), 100V (DC), 110V (DC), 115V (DC), 120V (DC), 125V (DC), 130V (DC), 220V (DC), 230V (DC), 240V (DC)
  • Особливість: Зірка-трикутник
  • Сертифікати: Сертифікація CE – європейська відповідність.
Задати питання Написати відгук